新北公寓法拍

透明房訊,台北104法拍,台北法拍屋
法拍屋,法拍屋代標,法拍屋出售
最後更新:3小時內
房屋基本資料
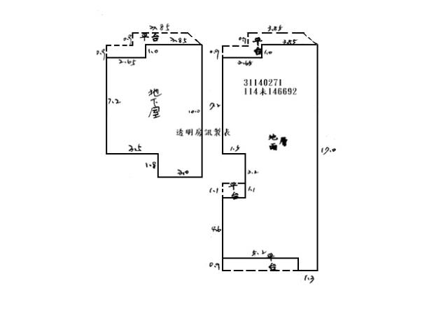
案名 新店惠國市場商圈,法拍屋五峰路一樓+B1 案號 四拍【114未146692】0507
地址 新北市新店區五?路63巷8弄4號1樓+BI,法拍屋代標 專線0913-303663 +LINE
銷售狀態 待標中 售價
售1529萬8000元售1224萬2000元
房屋類型法拍公寓_一樓_裕隆城購物中心 總登記坪數 52.42 坪
格局 屋齡 45年
每坪單價 23.35萬/坪 公設比
車位 座向
無障礙環境 法拍屋 本物件是法拍屋
拍次 : 四拍
開標日期 : 115/05/07(四)
建物所在樓層 1樓+B1/共5樓含未保存 管理費
管委會 中庭
電梯 未知 是否為凶宅 不是
300公尺內嫌惡設施 面前道路
面寬 縱深
邊間 房屋銷售來源 不動產經紀人/專業仲介
房屋特色
♛一零四法拍網(創立40週年)業界最大/專業團隊/全省服務/值得託付~

♠︎專業代標『吳先生』全程為您服務♠︎代標專線☎0913303663點入+line

💥💥💥刊登內容以公告機關為準請投標人注意🔥🔥🔥

法院筆錄:●點交情形→點交●

1‧727建號建物現場查封時據債務人潘O和女兒在場稱由債務人與其家屬居住使用,依本院測量筆錄,地下室平台外推至圍牆部分、一樓客廳門外之平台外推至大門口部分均為增建,另依卷內照片,屋內垃圾堆積如山,且一樓有壁癌。本件拍定後點交。

2‧1453建號建物係一樓及地下室增建,未辦理建築物所有權第一次登記,拍定後無法逕持不動產權利移轉證書辦理所有權移轉登記,請應買人注意。面積以新北市新店地政事務所114年9月4日新北店地登字第1146112788號函檢送之建物測量成果圖為準,當事人及拍定人均不得以面積不符請求增減價金。又依新北市新店地政事務所114年8月19日新北店地登字第1146111649號函,本件拍賣土地新店區五峰段284地號應與同段354、354-1地號及同段727號建號併同移轉,始符合公寓大廈管理條例之規定,故土地之共有人並無優先承買權。

3‧本件依鑑價報告所載,經詢問鄰里,並無非自然死亡情形,經查尋原子能委員會登陸之放射性污染建築物名單、新北市政府轄區內海砂屋名單,非屬列管之海砂屋、輻射屋、地震受損屋,惟建物實際狀況仍須經專業人員辦理相關鑑定及偵測始能確認是否為海砂屋、有無輻射、有無地震受創,應由拍定人自行查明,請應買人注意。

《拍賣抵押物》

[他項權利:拍後塗銷]

[謄本]:總坪數52.42坪[主建坪46.67坪,附屬坪5.75坪],另增建坪4.78坪[RC造/住家用]

⚖️拍賣機關公告

📣司法院法拍屋公告📣國有財產署標售不動產資訊📣台灣金服含未辦繼承法拍物件

📣法拍屋拍定價公告📣法務部行政執行署法拍物件📣產權清楚☆強制執行法【77條”81條】

🔎法拍一點不燒腦~~眉角全都在這邊~~懶人包裡報您知~~

📣📣104法拍網/透明房訊/法拍屋,土地全省最新拍賣資訊

📣台北法拍屋快搜📣新北法拍屋快搜📣桃園法拍屋快搜📣台中法拍屋快搜

♠北區熱門法拍屋♠北區法拍屋精選♠樂屋網

⏳法拍屋代標流程~~

1.銀行代墊尾款:(最高可貸八成)2.現場合理價格評估

3.得標協助辦理過戶4.點交全程不用陪同

5.和諧交付等您入住6.未得標不收取費用

☛法拍代標找專業~☛投標必中下決心~☛過了這村沒那店~☛別讓資金睡著了

❤誠摯讓您感受最優質的代標全程服務

自備2成輕鬆成家~特約銀行核撥快速~只有買方安心選購~彈性出價理財首選~

❦免費諮詢可+line❦望您來電問透透❦消除疑慮再委託❦收費契約最透明

❦❦❦❦❦❦❦❦❦❦❦❦❦❦❦❦❦❦❦❦❦❦❦❦❦❦❦❦❦

雙北助理專線☎02-22650614桃園助理專線☎03-3293994全省☎0913303663

🏘️經紀業:財欣不動產管理顧問有限公司統一編號:22857204

✍經紀人:(97)年北市經證字001562號

💼營業員:(98)登字第133601號

❦❦❦❦❦❦❦❦❦❦❦❦❦❦❦❦❦❦❦❦❦❦❦❦❦❦❦❦❦❦❦❦❦❦❦❦

生活e點通~

📣財政部新青安成家📣全國地政電子謄本系統📣地籍圖便民服務📣房地合一專區

📣台北捷運路線圖📣新北捷運路線圖📣桃園捷運路線圖📣台中捷運路線圖
坪數說明
建物登記總坪數 52.42 土地登記總坪數 15.14
主建物坪數 46.67 停車位坪數
附屬建物坪數 5.75 公共設施坪數
增建坪數 4.78 地下室坪數
周邊環境
生活機能 新店生活圈/五峰路商圈/十四張商圈,建國黃昏市場,惠國市場 (傳統早市/黃昏市場),五峰國中, 北新國小,崇光高中,馬公公園,全聯福利中心 新店寶橋店,家樂福 (新店店, 大型賣場),新店區公所,YES!LIFE 裕隆城,未來發展新店行政園區 (都更案),未來發展 十四張B單元區段徵收開發案 (重大建設) 鄰近交通 捷運大坪林站 (環狀線/松山新店線),國道3號新店交流道,公車中興中正路口站,可搭乘643,648,棕7,793,796號公車,主要對外道路/橋樑五峰路,中興路,中正路,寶橋,秀朗橋 (連永和)
鄰近地標 公園綠地
鄰近學區 捷運站
房屋聯絡人資訊
聯絡人姓名 吳先生
(煩請告知聯絡人,您是在House-Info房屋網看到這則廣告,真摯感恩您的幫忙)
手機
0913-303-663
電子信箱
Skype通話 Line加入好友 Line加入好友
所屬公司名稱 財欣不動產管理顧問有限公司/專業代標/營業員(97)經證字號001562
公司電話 專業代標 吳先生 0913303663 02-22650614 03-3293994 公司傳真 02-22740884 03-3343929
公司地址 新北市土城區金城路二段396號11樓/桃園市莊敬路一段346號4樓/統編:22857204
網 址 http://www.熱門法拍屋.tw
贊助商廣告
桃園廠房,桃園廠房出租,桃園廠房出售
新北法拍屋,新北市法拍屋,新北法院法拍屋
新北法拍公寓-1
新北法拍公寓-1
新北法拍公寓-2
新北法拍公寓-2
新北法拍公寓-3
新北法拍公寓-3
新北法拍公寓-4
新北法拍公寓-4
新北法拍公寓-5
新北法拍公寓-5
新北法拍公寓-6
新北法拍公寓-6

新北公寓法拍-新北市新店區五?路63巷8弄4號1樓+BI,法拍屋代標 專線0913-303663 +LINE-公寓

物件留言
請注意,如果您詢問的內容與物件不相符合或是廣告,經過審核,系統將會直接刪除您的發問內容
等待圖示
檢舉物件不實
等待圖示
黃金曝光
相似物件
www.house-info.idv.tw房屋網免責聲明:本系統為租用式開放房屋買賣網站建置平台,僅提供會員查詢-新北公寓法拍-等房屋資訊參考,並不涉入任何諮詢、交易。 物件(服務)聯絡人公佈的資訊、文字、照片、圖形、產權、廣告內容、或其他資料若有不實或違法情事,或與客戶聯絡交易過程中若衍生民事或刑事等法律問題,皆與本房屋網站無關,所有商標、文章、名稱等版權,皆歸屬原著作者所有! ●電話:07-7963288